摘要:针对新建项目与既有市政道路交叉时常用到明挖法建设中的关键技术问题,结合工程实例,参考相关文献,对分幅施工支护桩计算、路基沉降控制、基坑回填等重要问题进行了分析对比研究,监控量测结果及项目的顺利实施验证了悬臂支护桩后新填土参数、挡土板土压力、既有路基沉降控制值选取等相关技术措施的合理性,为同类项目的实施提供了参考。关键词:明挖法;土拱效应;挡土板土压力;路基沉降控制
摘要:随着我国城镇化进程的快速推进,地下管网作为城市“生命线”的重要组成,其安全性与可靠性直接影响城市运行效率与居民生活质量。整合防渗处理技术、管网更新策略与应急抢修体系,构建多维度防治对策,旨在为县域地下空间安全运维与灾害防控提供理论与实践参考。
摘要:随着城镇化进程的不断推进,城市给排水管网的有效管理和安全运行逐渐列入城市基础设施建设的重要议程。基于此,本文将从城市给水管网水力模型的构建出发,梳理城市给水管网水力模型构建的理论架构,明确给水管网漏损控制方面的数据需求,梳理市场中主要的给水管网水力模型的构建工具,进而创新市政给水管网水力模型,旨在为城市给水管网水力模型的优化和漏损控制提供相应的模型支持。
摘要:在变配电工程中,电缆施工技术是提高电网运行效率、提高电网安全水平的关键。随着我国城镇化进程加快,用电需求持续增长,电力工程规模日益增大,而电缆作为重要的输电载体,其建设水平直接关系到电网的稳定可靠运行。因此,对输电线路施工技术进行深入研究,不仅可以提高电网运行效率,而且可以有效地保证供电质量,满足不断增长的用电需求,为当前相关行业的热议课题。
摘要:为有针对性地解决当前房建施工过程当中大体积混凝土可能存在的裂缝问题,本文以某保障房住宅工程为例,基于施工准备、原料配比、混凝土运输、浇筑振捣以及养护监测等角度针对大体积混凝土无缝施工技术流程进行了梳理与分析,同时分别从原材料选用、施工温度控制以及现场养护管理等层面,对确保混凝土无缝施工质量的具体措施进行了阐述,力求全面提升房建工程大体积混凝土综合施工水平,进一步强化建筑工程质量,推动建筑业实现良性发展。
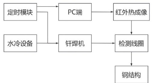
摘要:在当前建筑工程项目中,钢结构疲劳裂纹扩展已经成为建筑工程性能与使用年限下降的主要原因,为解决上述问题,文章将结合某案例工程项目的实际情况,以电磁激励红外热成像检测技术为研究对象,在说明该技术的组成方案、钢结构样本选择策略、现场测试流程后,详细阐述了该技术现场测试的结果,最终结果证明该检测技术的精度高、实用性强,能为类似钢结构疲劳性能检测提供支持,值得关注。
摘要:随着使用年限的延长,公路工程路面容易出现各类病害,导致公路使用性能下降,不仅会影响行车舒适性,严重时,还会威胁行车安全。沥青混合料面层技术的应用,有助于修复面层,提高路面使用性能。故本文以某公路工程为例,对 SBS改性沥青混合料面层施工技术应用进行研究,主要涉及内容包括施工前期准备、施工要点和施工质量检测。实践应用结果表明,应用沥青混合料面层施工技术处理路面后,路面的抗滑性能和抗渗水性能均显著提升,以望借鉴。
摘要:随着工业建筑需求量不断增长,传统混凝土结构已经无法满足建筑高效化、轻量化等建设要求。装配式轻型钢结构作为新型建筑结构体系,具有自重轻、施工快、能耗低等优点,可以适应工业建筑发展需求。结合工程实例,根据装配式轻量化工业建筑建设要求实现钢结构体系分类和主体结构选型,并做好主要构件和连接节点设计,通过模块化设计节约建筑建造成本和缩短工程建设周期,推动工业建筑向着高效、绿色方向发展。
摘要:地面沉降对市政给排水管道施工是有直接影响的,施工单位应加强分析地面沉降成因,才能掌握其对市政给排水管道施工所带来的影响。从施工工艺、地质条件及材料特性等方面综合考虑,融入使用沉降控制技术则可实现对沉降问题的有效控制。基于此,本文结合实际思考简要分析了工程概况,重点讨论了沉降技术在市政给排水管道施工中的应用。旨在对施工人员的工作提供帮助。
摘要:在城市化进程突飞猛进的今天,城市基础设施建设也在不断更新,市政雨污分流工程已经成为改善城市水环境和提高居民生活质量至关重要的措施。但是传统开挖式管道敷设方式在城市建成区中面临着许多难以解决的问题,如严重扰乱交通,可能损害地下管线,给周围环境造成不利影响等等。在这样的背景之下,顶管技术这种非开挖地下管道铺设的先进技术逐渐脱颖而出。以其特有的施工原理及多样化的技术分类为市政雨污分流工程的建设提供一种全新的解决方案。对顶管技术用于市政雨污分流进行深入研究,对促进城市可持续发展和优化城市基础设施有现实意义。
摘要:文章主要从桩定位、泥浆制备、埋设护筒、钻机定位、泥浆拌制与净化循环、成孔等环节分析了旋挖灌注桩基础施工技术;从成孔质量、清孔质量、钢筋笼的制作和安装质量、水下混凝土的灌注质量以及旋挖成孔灌注桩后注浆等方面探讨了质量控制关键,采用合理科学的施工工艺和有效的质量控制措施能有效提升旋挖灌注桩的质量和安全性。
摘要:随着城镇化进程的加速,城市绿化作为改善生态环境、提升城市形象的重要手段,备受广泛关注和重视。将生态美学理念融入城市绿化植被选择与配置中,不仅能发挥植被的生态功能,还能营造出富有美感的城市景观,为居民提供优质的生活空间。本文基于生态美学理念,结合案例探讨分析城市绿化植被的选择与配置,旨在实现城市绿化的生态美与艺术美的有机统一,着力打造生态、优美、宜居的城市环境。
摘要:本文以福山项目为研究对象,探讨BIM技术的应用问题,并提出合理化对策。现阶段的工程项目设计、施工、维护等,均离不开BIM技术的辅助,该项技术不仅可以减少工程项目的制约条件,还可以提高工程项目的质量,打造全新的形象,对各个地方的产业发展和建筑群优化均有很大的积极作用。但是,BIM技术不能盲目应用,要考虑到各个项目的具体情况,针对技术操作的各项问题不断优化,提高技术操作的质量。
摘要:随着基础设施建设的不断推进,工程建设面临的地质条件愈发复杂,喀斯特地貌、软土地基、断层破碎带等特殊地质环境给岩土工程勘察带来巨大挑战。传统勘察技术在应对复杂地质时暴露出诸多局限性,需要更先进、精准的勘察技术与方法。在此背景下,本文紧密围绕复杂地质条件下岩土工程勘察技术的实际应用展开深入探讨,系统阐述各类勘察技术在不同复杂地质场景中的具体实施方法、关键操作要点及应用数据标准,穿插典型工程案例剖析勘察技术的实际应用,旨在为岩土工程勘察从业人员提供具有高度实践指导价值的技术参考,切实提升复杂地质条件下勘察工作的精准性与有效性。
摘要:边坡支护工程是岩土工程中的重要内容,边坡支护的稳定性直接关系到边坡环境的安全性,因此对勘察和设计这两个环节的工作质量提出了较高的要求。受限于种种主客观因素,勘察设计环节经常面临着种种问题,需采取可靠的措施进行应对。文章从勘察和设计两个角度分析了边坡支护工程中的常见问题,包括勘察数据不准确、勘察和设计协同性不足、设计方案不够合理等等,然后针对上述问题探讨了可行的优化对策,旨在提升边坡支护工程勘察和设计工作水平,保证支护施工的安全性和可靠性。
摘要:国土空间规划是国土空间资源进行科学布局与系统管理的综合性规划过程,目的是借科学的规划工具平衡开发、保护之间的关系,为区域可持续发展提供助力。本文聚焦国土空间规划中的测绘问题,探讨了国土空间规划中测绘地理信息技术的应用种类、应用方法,内容涉及时空大数据处理技术、多维动态可视技术、测绘3S技术,及其在底数调查、底数分析、底线划定、规划编制、规划管理等方面的应用思路,希望能为国土空间规划的高质、高效开展提供借鉴。
摘要:装配式建筑以其高效、节能、环保的特点,成为绿色建筑发展的重要方向。掌握绿色建筑中装配式建筑关键技术是实现建筑工业化、降低资源消耗、提升施工效率与工程质量的核心路径。本文以某棚户区改造土地开发B片6080地块1#商业楼、车库项目为研究对象,系统分析了装配式建筑关键技术在绿色建筑中的创新应用。通过研究预制率 40.54% 、水平构件免支模比例 79.76% 的装配整体式框架—现浇剪力墙结构体系,探讨了预制柱、叠合楼板、预制楼梯等构件的深化设计、生产运输、吊装施工及质量控制全过程。结合具体案例,闸述了模块化设计、预制构件连接等关键技术在节能减排、效率提升、质量控制等方面的显著效果,希望为同类绿色建筑项目提供可借鉴经验。
摘要:在不断推进城市现代化发展建设的过程中,为了更好地满足城市环境建设要求,园林工程成为城市建设的重点,通过合理规划绿化景观,能够为人们营造更加舒适宜居的城市环境,对于提升民众生活质量具有重要意义。而针对园林施工而言,为了形成更加精细化的管理效果,需要展开施工细节处理,本文基于此结合某园林工程实际案例对测量勘查、排版放样、土方施工、绿化种植等环节的施工细节处理工艺展开详细阐述,旨在为相关人员提供一定的技术参考。
摘要:在城镇化建设不断深入的推动下,旧城区改造逐渐成为现代城市建设和发展过程中的重点。旧城区普遍存在基础设施不完善、排水系统功能失效以及频繁发生内涝现象等问题。基于此,本文结合实际项目案例,分析海绵城市理念在旧城区改造工程设计中运用的可行性,以改造项目存在的问题为切入点,通过推动旧城区海绵城市改造,实现有效改善旧城区环境条件的目标。研究结果表明,海绵城市理念与旧城区改造工程设计相融合,能够更好地解决雨洪问题,提高水资源利用效率。
摘要:在城市更新上升为国家战略,并大力推动“京津冀区域协同、京雄保一体化发展”的大背景下,保定明确提出了由“国家历史文化名城”创建“国际文化旅游名城”的新发展目标。保定这座千年古城作为“区域核心原点”,素有“京畿重地”“首都南大门”之称,其承载的重要使命不言而喻。本文通过对其历史文脉溯源,提炼其文化旅游特色,找出现存问题,从整体保护、空间优化、城市活力和公众参与等方面提出古城更新的对策建议,作出创建“国际文化旅游名城”的时代表达。
摘要:化工园区危险化学品停车场是保障危化品运输安全的重要基础设施,因此,化工园区规划建设过程中,必须结合国家法规要求,从园区选址、整体布局、公辅设施等方面进行科学规划,并在停车场工程建设中,把握好安全设施建设、智慧管控体系构建、停车诱导系统建设及施工质量管理要点,以有效提升化工园区安全管理水平,保障危化品运输安全,促进园区可持续发展。
摘要:文章结合水平地震力作用,以及土体的非线性破坏准则,根据极限分析上限定理计算被动土压力,并确定滑动面的位置。依据外力功率和内部能量耗散率相等的原理,搭建土压力的目标函数与约束条件,随后运用序列二次规划算法加以优化,从而得到被动土压力的最小值。数值分析结果表明:水平地震力及非线性系数对被动土压力及破坏面位置有较大影响。关键词:水平地震力;被动土压力;非线性破坏准则;上限定理
摘要:采用对称加载的方法对混凝土箱梁结构进行加载,考察了加载过程中混凝土箱梁的受力和剪力滞系数变化,并绘制了混凝土箱梁结构剪力滞系数三维分布图。结果表明,在对混凝土箱梁进行加载过程中,混凝土箱梁整体受力均匀,底板和腹板之间协同作用,直至载荷加载至 86.3kN 时,在混凝土底板处才发现有局部裂缝。截面A、截面B、截面C和截面D的纵向应力整体都在梁宽方向呈正剪力滞分布特征;在相同载荷下,截面A的纵向应力相对较大,而截面B的纵向应力相对较小,相同载荷下截面C和截面D的纵向应力也较大。在相同横向位置处,截面剪力滞系数从大至小顺序为:截面 D> 截面 C> 截面 A> 截面B;在相同纵向位置处,腹板与顶板交界处的剪力滞系数都高于顶板中心处。
摘要:建筑信息模型(BIM)体系凭借其多维度协同优势,在房屋建筑工程管理领域实现了深度渗透。伴随国内建设规模持续扩大,为满足设计施工全流程整合的技术诉求,破解多专业数据孤岛难题,本文基于典型工程实证案例,系统解析了BIM 协同平台实施路径。通过参数化三维建模体系替代传统二维平面设计,重点论证了BIM协同平台在进度模拟、碰撞检测、工程量精算等关键环节的技术实现路径,为提升项目全生命周期的效率、质量与精细化管控提供创新解决方案。
摘要:随着城镇化进程不断发展,一些超大城市中心城区面临房屋老化、安全隐患日益严峻的问题,但受政策、资金等因素制约,难以通过大规模征拆解决,需要以持续更新的方式进行危旧房屋治理。本文立足于市某区,采用实地考察、资料查阅、案例分析等方式对市某区D级危房的现状特征、治理情况等进行实地调查和研究分析。调查发现,市某区22处、559户D级危房均建成于二十世纪90年代前,其中权属情况单位产私产混杂、单位产为主,使用情况以租住为主、占比约为 80% ,主要面临着人员搬离和房屋整治两个方面的困难。本文通过研究分析市某区D级危房治理实践,针对D级危房治理,从“堵”和“疏”两个方面提出了“堵疏结合”推动在底线端建立城市永续更新机制的治理策略,以期为超大城市中心城区D级危房治理相关工作提供参考。